Схемы укладки и соединений обмотки статора электростанции TS300SC/SXC MOSA.
Перейти на главную страницу справочника.
- Обмоточные данные сняты при ремонте электростанции TS300SC/SXC MOSA.
- В электростанции TS300SC/SXC MOSA в качестве генератора переменного тока используется асинхронный электродвигатель с короткозамкнутым ротором. Статор асинхронного генератора состоит из двух обмоток: первая обмотка для питания потребителей напряжением 380 вольт трехфазного тока, вторая обмотка используется для питания сварочного аппарата постоянного тока так же с этой обмотки снимается дополнительное напряжение 48 вольт.
Схема укладки обмотки статора электростанции TS300SC/SXC MOSA.
Схема соединений обмотки статора электростанции TS300SC/SXC MOSA.
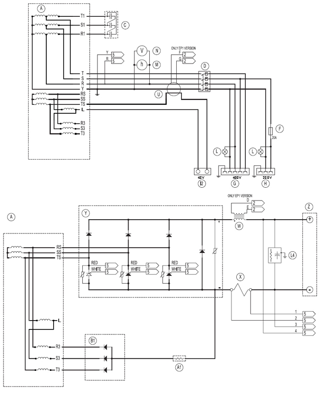
Электрическая схема электростанции TS300SC/SXC MOSA.
20.05.2012 г.



